藥水浮球液位計接線圖
點擊次數:2237 發布時間:2021-07-20 00:31:39
藥水浮球液位計用途廣泛,因此了解藥水浮球液位計原理也是很重要的。那藥水浮球液位計原理是什么呢?以及藥水浮球液位計接線應該要怎么樣接呢?下面都讓小編來給大家講講。
藥水浮球液位計原理
藥水浮球液位計利用浮球液位開關的磁性浮子隨液位升或降,使傳感器檢測管內設定位置的干簧管芯片動作,發出接點開(關)轉換信號。
在密閉的非導磁性管內安裝有一個或多個干簧管,然后將此管穿過一個或多個中空且內部有環形磁鐵的浮球,液體的上升或下降將帶動浮球一起上下移動,從而使該非導磁性管內的干簧管產生吸合或斷開的動作,從而輸出一個開關信號。
藥水浮球液位計的技術優勢:浮球開關不含導致故障發生和波紋管、彈簧、密封等部件。而是采用直浮子驅動開關內部磁鐵,浮球開關的簡捷的杠桿使開關瞬間動作。浮子懸臂角限位設計,防止浮子垂直。 浮球液位開關是一種結構簡單、使用方便、安全可靠的液位控制器。它比一般機械開關速度快、工作壽命長;與電子開關相比,它又有抗負載沖擊能力強的特點,一只產品可以實現多點控制。
其在造船、造紙、印刷、發電機設備、石油化工、食品工業、水處理、電工、染料工業、油壓機械等方面都得到了廣泛的應用。浮球開關是一種結構簡單、使用方便、安全可靠的液位控制器件,它具有比一般機械開關體積小、速度快、作用壽命長,與電子開關相比,它有抗負載沖擊能力強的特點。

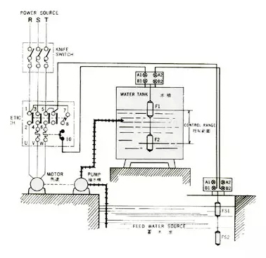
藥水浮球液位計接線圖
由于藥水浮球液位計是由干簧管與浮球組成,通過浮球內置磁鐵吸合干簧管觸點的閉合或者斷開,從而輸出信號報警,而干簧管觸點的兩頭分別焊接一條線。

如果浮球開關是單點,則如下圖中①,如果是需要控制雙液位,一般則是出線四條,兩條線控制一個點,如圖中②。當然也可以出線三條,一條公共線,另外兩條分別對應一個點,如圖中③,另外馳誠電子所生產的浮球開關常規出現為:黑、紅、藍、白、黃等,如果出現兩個以上動作點,則按照線材以此往上類推。如果對于出線有特殊要求的用戶需要提前說明。
上面小編就給大家講了講藥水浮球液位計原理是什么,同時也給大家介紹應該要怎么樣去連接藥水浮球液位計。相信大家在看過小編的介紹之后,對這種開關應該有比較好的一個認識吧。
上一篇:浮標液位計使用方法
下一篇:浮標液位計的優缺點


